EC-S3注塑驱控一体箱体接线说明-qy球友会(中国)机械


  • qy球友会(中国)

    EC-S3注塑驱控一体箱体接线说明

    [ 发布日期:2021-04-15 ] 来源: 【打印此文】 【关闭窗口】

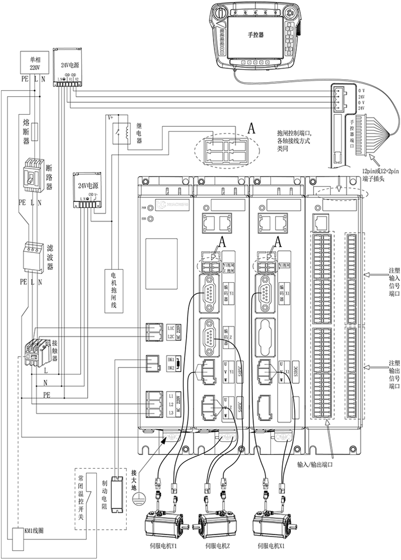
    三轴注塑驱控一体化机械手控制系统-EC-S3,箱体整体外观接线说明:



    注意:

    1)用户需要自行评估IO电源是否超出标配50W,如超出,则需要自行更换大功率电源。 

    2)接线完成后手控器上出现的报警分有功能类和伺服报警类,操作办法如下。

    功能类报警:注塑多轴机械手控制系统功能类报警及解决方法,伺服类报警:注塑多轴机械手控制系统驱控一体伺服类报警信息及解决方法

    版权所有 © 深圳市qy球友会(中国)工业控制股份有限公司 未经许可不得复制、转载或摘编,违者必究  版权声明

    Copyright © Shenzhen Huacheng Industrial Control Co., Ltd. All Rights Reserved.

    网站ICP备案号: 粤ICP备19106162号

    技术支持:新新网络

    咨询在线客服

    咨询电话

    13924666952

    400-158-1606

    官方客服微信